(1)机械排烟和机械补风系统:6个板式排烟口中的2个已更换为格栅排烟口,格栅排烟口阀体手动驱动装置地面2.5m,逐一按下板式排烟口的远距离手动驱动装置复位按钮,其中1个板式排烟口不能完全开启,其他板式排烟口开启后,用风速计测量排烟口,补风口处风速为0,排烟风机、补风机未启动。(2) 气体灭火系:消防控制室值班记录本上填写的值进时间是8: 30~ 20:30,有1人签字,值班人员仅持有电工操作证;询问“紧急停止”按钮的作用,值班人员回答“按下“紧急停止”按钮,正在喷气的IG541钢瓶停止喷气”查看标签得知IG541钢瓶 最近检查时间是2015年1月;触发高压变电室感烟火灾探测器、感温火灾探测器报警,气体灭火控制器接收不到联动信号。

根据以上材料,回答下列问题
1.该单位将板式排烟口更换成格栅排烟口是否可行?为什么?分析板式物排烟口不能正常打开的原因并提出修复方法。
2.造成板式排烟口开启后排烟风机无法启动的原因是什么?
3.关于“紧急停止”按钮的作用,值班人员的回答是否正确?为什么?该公司大楼高压变电室、低压配电室气体灭火系统的维护管理存在什么问题?
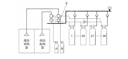
4.示意图中9所指部件名称是什么?低压配电室发生火灾时,哪个启动气瓶应该启动?哪些钢瓶应喷放IG541混合气体?